110KV 微机变压器保护实训柜
使
用
说
明
书
实验设备使用注意事项
为了提高教学质量,保证实验顺利进行,实验时应注意以下几点:
l、每次实验前必须详细了解实验仪器的操作步骤及使用方法。实验前应先检查试验接线,保证试验正常进行和人身安全。
2、在实验过程中,要听从老师的指导,严格按照实验步骤进行,不能任意更改,不熟悉的仪器设备,应先请老师指导后使用,切勿随意操作。
3、后台测控系统:可以进行四遥实验,禁止修改实验对象参数。
4、继保测试仪:试验时应严格按照试验步骤进行,在继保测试仪通电输出时不要触摸继保测试仪下方的接线端子,禁止将UA、UB、UC、IA、IB、IC、+110v、-110v、0v任意两端短接,否则会造成测试仪损坏。
5、屏柜面板实验连接线及插座:交流电压、电流端子不能混插,交流、直流开入端子不能混插,否则可能造成保护装置烧毁。屏柜面板测量电流插座的输入电流不超过5A,保护电流插座的输入电流尽量不超过5A(可设置小定值进行实验)。
6、试验连接线使用寿命是24个月,使用寿命结束或者发现连接线有破损应报废。
7、实验中出现异常情况如冒烟、巨响应立即断电,分析原因并排除故障后方可继续实验。
8、保持试验环境、实验台和仪器的干燥、清洁、整齐。
目 录
第一章 110KV微机变压器保护实训系统概述... 3
1、概述... 3
2、实验装置接线端子... 3
3、实训系统电源组成... 3
4、 实验装置安全保护组成... 3
5、技术指标... 4
第二章 110KV微机变压器主保护实训... 6
1、比率差动保护实验... 6
2、差流速断保护实验... 11
3、差流越限保护实验... 12
4、 零序电压保护实验... 14
5、两段式高压侧过流保护实验... 15
6、两段式低压侧过流保护实验... 18
7、一段低压侧过流(定)反时限保护实验... 21
8、高压侧负序过流保护实验... 22
9、低压侧负序过流保护实验... 24
10、 高压侧过负荷保护实验... 26
11、 低压侧过负荷保护实验... 27
12、启动通风实验... 28
13、 闭锁调压实验... 29
14、TV断线检测实验... 30
15、 复合电压实验... 32
16、非电量保护实验... 34
第三章 110KV微机线路保护实训... 35
1、三段式相间距离保护... 35
2、三段电流电压方向保护... 43
3、三相一次重合闸实验... 47
4、过流加速保护... 51
5、低频减载保护... 53
6、零序电流保护... 56
7、过负荷保护实验... 57
8、低电压保护实验... 59
9、母线TV断线告警... 60
10、线路电压异常告警... 62
第四章 遥控操作... 64
1、遥信量实验... 64
2、遥测量实验... 64
3、遥控实验... 65
附录:保护装置定值范围及压板说明... 66
1、WBH-820系列微机变压器保护装置... 66
2、WXH-825系列微机线路保护装置... 69
第一章 110KV微机变压器保护实训系统概述
1、概述
WBH-820系列微机变压器保护装置和WXH-825微机线路保护装置组成变输电系统的保护,是以现场运行的工业级的微机继电保护装置为依托,并配合以通用的继电保护实验测试仪,真正把实验装置引入教学。实验装置面板上有对应的指示灯显示,使得实验更为直观。实验装置提供六路独立输出模拟量包括三路独立交流电压输出和三路独立交流电流输出,并有各自对应的仪表精确显示,保证了实验完成的灵活性和准确性。
WBH-821、WBH-822微机型变压器保护装置为成套保护装置,用于变电站主变的保护及测控。
WXH-825微机线路保护装置,适用于110kV电压等级,用于输电线路的保护和测控。
2、实验装置接线端子

图1-1
3、实训系统电源组成
提供三相380V交流电源和直流220V电源(供保护装置用),同时可得到三路单相0-250V的独立调节自耦调压器交流模拟量输出和三路交流电流0-5A(最大可达20A)模拟量输出。模拟量的输出采用DP-AA20和DP-AV200交流数字电流、电压表保证精确显示。
4、 实验装置安全保护组成
实验装置三相380V交流电源、直流220V电源、三路交流模拟量、三路交流电流模拟量均经过隔离变压器输出,并可以检测对地绝缘情况。
实验连接线及插座:交直流电连接及插座分开,不能混插。电连接线及插座采用全封闭工艺使用安全、可靠。
5、技术指标
5.1 整体技术指标
(1)工作电源:三相四线 AC 380V±10% 50Hz;
(2)整机容量:1.5kVA。
5.2 保护装置额定数据
(1)额定直流电压: 220V;
(2)额定交流电压:相电压100/3V;
(3)额定交流电流:5A;
(4)零序电流:1A;
(5)额定频率:50Hz;
(6)热稳定性:
交流电压回路:长期运行 1.2Un
交流电流回路:长期运行 2In ;1s 40In;
(7)零序电流回路:长期运行 1A ;1s 40A;
(8)稳定性:
半周波: 100In。
5.3 保护装置装置功耗
a.交流电压回路:每相不大于1VA;
b.交流电流回路:In=5A时每相不大于1VA;In=1A时每相不大于0.5VA;
c.保护电源回路:正常工作时,不大于12W;保护动作时,不大于15W。
5.4 绝缘性能
(1)绝缘电阻 :保护装置所有电路与实验装置外壳之间的绝缘电阻在标准实验条件下,不小于100M。
(2)介质强度 :装置所有电路与外壳的介质强度能耐受交流50Hz,电压2kV(有效值),历时1min试验,而无绝缘击穿或闪络现象。
5.5 测量精度
a.各模拟量的测量误差不超过额定值的±0.2%;
b.功率测量误差不超过额定值的±0.5%;
c.开关量输入电压(220V/110V/24V),分辨率不大于2ms;
d.脉冲量输入电压24V,脉冲宽度不小于10ms;
e.有功、无功电度的测量误差不超过±1%。
5.6 保护定值整定范围及误差
a.定值整定范围
交流电压: 4V-100V;
交流电流: 0.1In-20In;
零序电流: 0.02A-20A。
b.定值误差
电流: < ±2.5%。
电压: < ±2.5%。
零序电流:0.02A-0.4A(含0.4A)范围内不超过±0.01In,0.4A-20A 范围内不超过±2.5%。
5.7延时整定范围及误差
定时限在0s-2s(含2s)范围内不超过±40ms,2s-100s范围内不超过整定值的±2%;反时限在0s-2s(含2s) 范围内不超过±100ms,2s以上不超过理论值的±5%;低频减载延时在0s-3s(含3s)范围内不超过60ms,3s-100s范围内不超过整定值的±2%。
第二章 110KV微机变压器主保护实训
110KV微机变压器保护由WBH-821微机变压器保护和WBH-822微机变压器保护装置组成。
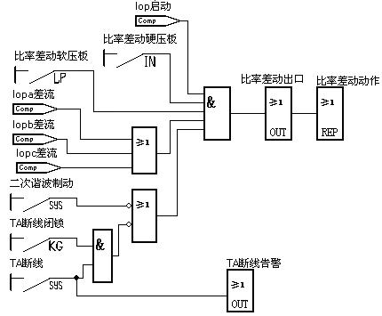
1、比率差动保护实验
一、 实验目的
1.了解WBH-821微机变压器保护装置比率差动保护的动作特性;
2.熟悉变压器的接线方式,掌握各种接线形式的电流、电压向量;
3. 熟悉比率差动保护的逻辑组态。
二、实验原理及逻辑框图
WBH-821微机变压器保护装置配置有比率差动保护,比率制动差动保护是变压器的主保护。它反映变压器内部相间短路故障、高压侧单相接地短路及匝间层间短路故障,保护采用二次谐波制动原理,用以躲过变压器空投时励磁涌流造成的保护误动,差动动作时间:不大于30ms (2倍动作电流下)。
动作特性如图2-1所示:

图中动作区要经过励磁涌流判别、TA断线判别后才出口
图2-1 比率差动动作特性图
比率差动保护能反映变压器内部相间短路故障、高(中)压侧单相接地短路及匝间层间短路故障,该保护需要考虑励磁涌流和过励磁运行工况,同时也要考虑TA断线、TA饱和、TA暂态特性不一致的情况。
由于变压器联结组不同和各侧TA变比的不同,变压器各侧电流幅值相位也不同,差动保护首先要消除这些影响。本保护装置利用数字的方法对变比和相位进行补偿,以下说明均基于已消除变压器各侧电流幅值相位差异的基础之上。
1) 差动动作方程如下:
Iop>Icd (Ires£Izd 时)
Iop³Icd+S(Ires–Izd) (Ires>Izd 时)
满足上述两个方程差动元件动作,式中:Iop为差动电流,Icd为差动最小动作电流整定值,Ires为制动电流,Izd为最小制动电流整定值,S为比率制动特性斜率,各侧电流的方向都以指向变压器为正方向。
对于两侧差动:
Iop = |I1 + KbI2|
Ires = |I1 - KbI2|/2
式中:I1,I2分别为高压侧、低压侧电流互感器二次侧的电流,Kb差动平衡系数。
2) 差动用电流互感器采用常规接线(即“Δ/ Y”接线方式)
保护软件中差动电流的计算
A相

B相

C相

式中:
、
、
、
、
、
分别为高压侧A,B,C三相、低压侧A,B,C三相电流互感器二次侧的电流。Kb为差动平衡系数。
3) 差动用电流互感器采用全星形接线(即“Y / Y”接线方式)
差动用电流互感器采用全星形接线(即“Y/Y”接线方式),变压器正常运行时,低压侧各相电流分别超前于高压侧各相电流30°,由保护软件补偿相位和幅值,可按常规计算方法计算差动保护的定值,高压侧TA二次仍然按三角形接线
来计算.保护软件中差动电流的计算
A相

B相

C相

式中:
、
、
、
、
、
分别为高压侧A,B,C三相、低压侧A,B,C三相电流互感器二次侧的电流。Kb为差动平衡系数。
差动平衡系数的计算
①计算变压器各侧一次电流
式中:Sn—变压器额定容量(kVA),Un—计算侧线电压(kV),
—计算侧相电流(A)
②计算各侧流入装置的二次电流
式中:Kcom为变压器TA二次接线系数,三角形接线Kcom=
,星形接线Kcom=1;na为TA变比。
③计算平衡系数
差动保护平衡系数可以主变高压侧二次电流为基准,则:
差动平衡系数为:Kb = inh / inl
式中:inh—变压器高压侧二次电流; inl—变压器低压侧二次电流。
4) 二次谐波制动
保护利用三相差动电流中的二次谐波分量作为励磁涌流闭锁判据。动作方程如下:

式中:Iop.2为A,B,C三相差动电流中最大二次谐波电流,
为二次谐波制动系数,Iop为三相差流中的最大基波电流。该判据闭锁方式为“或”闭锁,同时闭锁三相保护。
逻辑框图如图2-2所示:
图2-2 比率差动保护逻辑框图
三、实验内容
1.实验接线:采用微机继电保护测试仪进行实验,在WBH-821微机变压器保护接线端子下接线。
将测试仪电流输出端子IA、IN接至高压侧差动电流IA1、IN1,测试仪电流输出端子IB、IN接至低压侧差动电流Ia1、In1,;接线如图2-3.

图2-3
2.WXH-821保护装置电源上电正常运行,装置控制回路上电,高压侧PT切换置PT 位置,检查系统电压是否正常。PT切换打到实验位置。合高压侧断路器,红灯亮。
WXH-822保护装置电源上电正常运行,装置控制回路上电,低压侧PT切换置PT 位置,检查系统电压是否正常。PT切换打到实验位置。合低压侧断路器,红灯亮。
3.修改保护定值:进入WBH-821微机变压器保护装置定值菜单,修改变压器比率差动保护定值如下:
最小动作电流(Icd) 1A
最小制动电流(Izd) 2A
比率制动系数(S) 0.5
谐波制动系数(R2) 0.2
差动平衡系数(Kb) 1
TA断线闭锁(Tabs) 0(0:退出;1:投入)
TA二次接线(TAJX) 0(0:“△/Y”常规接线方式;1:“Y/Y”全星形接线方式)
4.投入保护压板。将比率差动保护的硬压板和软压板投入,其他所有保护的软压板均退出。
5. 检查接线线路正确无误后,进入测试仪程控电源画面:
选择Ia:幅值:0.5A;步长:0;相位:0;步长:0;频率:50;步长:0;
选择Ib:幅值:0; 步长:0;相位:180;步长:0;频率:50;步长:0;
点击试验按钮,装置不动作;
点击返回按钮;
改变Ia幅值为1.5A,点击试验按钮,装置差动保护动作,双侧断路器跳闸。
点击返回按钮;
改变Ib幅值为2.6A,点击试验按钮,装置差动保护制动,不动作;
6.在WBH-821微机变压器保护装置“报告”中可查看保护动作的信息,记录实验动作信息,改变实验定值进行多次实验,进行实验分析。
7.改变Ia、Ib幅值,进而改变差动电流(Ia-Ib)及制动电流,多次实验,绘制比率动作曲线。
8.将变压器TA断线的软压板投入,当满足TA断线条件时(需要并列后由发电机向系统送功率),保护装置报“TA断线”告警信号。观察分别将TA断线闭锁差动控制字整定为0或1时保护装置的差动保护闭锁情况及保护装置的告警信息。
四、思考题
1.采用微机继电保护测试仪的差动保护试验菜单,测试WBH-821微机变压器差动保护动作特性。
2、差流速断保护实验
一、实验目的
1.掌握WBH-821微机变压器差流速断保护的原理及应用;
2.理解WBH-821微机变压器差流速断保护的逻辑组态方法。
二、实验原理及逻辑框图
由于比率差动保护需要识别变压器的励磁涌流和过励磁运行状态,当变压器内部发生严重故障时,不能够快速切除故障,对电力系统的稳定带来严重危害,所以配置差流速断保护,用来快速切除变压器的严重的内部故障。
当任一相差流电流大于差动速断整定值时差流速断保护瞬时动作于出口,速断动作时间:不大于20ms(1.5倍动作电流下),差流速断保护逻辑图如2-4所示:

图2-4 差流速断保护逻辑图
三、实验内容
1.实验接线:同比率差动保护
2.WXH-821保护装置电源上电正常运行,装置控制回路上电,高压侧PT切换置PT 位置,检查系统电压是否正常。PT切换打到实验位置。合高压侧断路器,红灯亮。
WXH-822保护装置电源上电正常运行,装置控制回路上电,低压侧PT切换置PT 位置,检查系统电压是否正常。PT切换打到实验位置。合低压侧断路器,红灯亮。
3.修改保护定值:
最小动作电流(Icd) 1A
差动平衡系数(Kb) 1
TA二次接线(TAJX) 0(0:“△/Y”常规接线方式;1:“Y/Y”全星形接线方式)
差动速断定值(Isd) 2A
4.投入保护压板。将差流速断保护的硬压板和软压板投入,其他所有保护的软压板均退出.
5. 检查接线线路正确无误后,进入测试仪程控电源画面:
选择Ia:幅值:1.5A;步长:0;相位:0;步长:0;频率:50;步长:0;
选择Ib:幅值:0; 步长:0;相位:180;步长:0;频率:50;步长:0;
点击试验按钮,装置不动作;
点击返回按钮;
改变Ia幅值为3.5A,Ib幅值为1.0A,点击试验按钮,装置差动保护动作,双侧断路器跳闸。
点击返回按钮;
6.在WBH-821微机变压器保护装置“报告”中可查看保护动作的信息,记录实验动作信息,改变实验定值进行多次实验,进行实验分析。
3、差流越限保护实验
一、实验目的
1.掌握WBH-821微机变压器差流越限保护的原理及应用;
2.理解差流越限保护的逻辑组态方法。
二、实验原理及逻辑框图
正常情况下监视各相差流,如果任一相差流大于差流越限定值 (一般设为最小动作电流的1/2),经延时起动告警继电器。逻辑框图如图2-5所示:

图2-5 差流越限保护逻辑图
三、实验内容
1.实验接线:同比率差动保护
2.WXH-821保护装置电源上电正常运行,装置控制回路上电,高压侧PT切换置PT 位置,检查系统电压是否正常。PT切换打到实验位置。合高压侧断路器,红灯亮。
WXH-822保护装置电源上电正常运行,装置控制回路上电,低压侧PT切换置PT 位置,检查系统电压是否正常。PT切换打到实验位置。合低压侧断路器,红灯亮。
3.修改保护定值:
最小动作电流(Icd) 1A
差动平衡系数(Kb) 1
TA二次接线(TAJX) 0(0:“△/Y”常规接线方式;1:“Y/Y”全星形接线方式)
差流越限定值(Iyx) 0.5A
差流越限时限(Tyx) 1S
4.投入保护压板。将差流越限保护的软压板投入,其他所有保护的软压板均退出.
5. 检查接线线路正确无误后,进入测试仪程控电源画面:
选择Ia:幅值:0.3A;步长:0;相位:0;步长:0;频率:50;步长:0;
选择Ib:幅值:0; 步长:0;相位:180;步长:0;频率:50;步长:0;
点击试验按钮,装置不动作;
点击返回按钮;
改变Ia幅值为0.6A,点击试验按钮,经延时,装置差流越限动作告警。
点击返回按钮;
6.在WBH-821微机变压器保护装置“报告”中可查看保护动作的信息,记录实验动作信息,改变实验定值进行多次实验,进行实验分析。
4、 零序电压保护实验
一、实验目的
1.了解WBH-820系列微机变压器零序电压保护原理及零序电压的产生原理;
2.熟悉零序电压保护的逻辑组态方法。
二、实验原理及逻辑框图
WBH-820系列微机变压器保护装置配置零序过压保护切除接地故障,自产零压大于定值,经整定延时动作(告警),WBH-821或者WBH-822变压器保护装置零序电压保护的逻辑框图一样,如图2-6所示:

图2-6零序电压保护逻辑框图
三、实验内容
1.实验接线如下图2-7(a)、(b)


图2-7(a)低压侧零序电压接线图 图2-7(b)高压侧零序电压接线图
2. WXH-821保护装置电源上电正常运行,装置控制回路上电,高压侧PT切换置PT 位置,检查系统电压是否正常。合高压侧断路器,红灯亮。
WXH-822保护装置电源上电正常运行,装置控制回路上电,低压侧PT切换置PT 位置,检查系统电压是否正常。合低压侧断路器,红灯亮。
3.修改保护定值:进入WBH-821保护装置菜单“定值”→“定值”中,设定变压器零序电压保护的定值设定如下:
零序电压定值(Uodz) 10.00V
零序电压时限(Tuo) 1s
4.投入保护压板。将零序电压保护的软压板投入;其他所有保护的软压板均退出。
5.检查接线线路正确无误后,
调节三相电压均为57V,调节A相电压为20V,低压侧PT切换置试验位置,WBH-821装置面板告警灯亮,报零序过压保护告警动作。高压侧PT切换置试验位置,WBH-822装置面板告警灯亮,报零序过压保护告警动作。
在WBH-821或者WBH-822微机变压器保护装置的“浏览”中,找到“零序电压保护”,然后按下“确认”键,可看到实时量。
6.在WBH-821或者WBH-822微机变压器保护装置“报告”中可查看保护动作的信息,记录实验动作信息,进行实验分析。
5、两段式高压侧过流保护实验
一、实验目的
1.了解WBH-822微机变压器两段式高压侧过流保护原理;
2.熟悉两段式高压侧过流保护的逻辑组态方法。
二、实验原理及逻辑框图
WBH-822微机变压器保护装置设置了保护复压开放,且各两时限,过流保护主要用于降压变压器,作为防御外部相间短路引起的变压器过流和变压器内部相间短路的后备保护。软硬压板与门投退,高压侧任一相电流大于定值,经整定延时动作。
复压本侧为计算复压,对侧为复压开入,复压可由控制字投退。若控制字整定为复压不投入时,过流不经复合电压闭锁,逻辑框图如图2-9、图2-10所示。
当接入电压与电流方向对应时(接入高压侧电压,或接入低压侧电压 且相对高压侧角度不变),可由控制字投入方向元件,方向可选母线或主变方向。
方向元件采用90°接线,按相起动。为消除死区,方向元件带有记忆功能。动作的最大灵敏角可以通过控制字选择为-45°或者-30°,动作范围130°~-40°或者115°~-55°。方向元件动作区域如图2-8所示:

图2-8 方向元件动作区示意图
图2-9 高压侧过流I段保护逻辑框图

图2-10 高压侧过流II段保护逻辑框图
三、实验内容
1. 实验接线:如下图2-11(以高压侧过流Ⅰ段为例)。

图2-11
2. WXH-821保护装置电源上电正常运行,装置控制回路上电,高压侧PT切换置PT 位置,检查系统电压是否正常。合高压侧断路器,红灯亮。
WXH-822保护装置电源上电正常运行,装置控制回路上电,低压侧PT切换置PT 位置,检查系统电压是否正常。合低压侧断路器,红灯亮。
配电实训柜II备自投保护装置电源上电正常运行,装置控制回路上电,低压侧PT切换置PT 位置,合10kV母联断路器,红灯亮。
3.修改保护定值:进入WBH-822微机变压器保护装置菜单“定值”→“定值”中,按确认键后,进行“高压侧过流Ⅰ段”的定值设置,修改完毕后,按“确认”按钮,显示“ 定值固化成功”界面,变压器高压侧过流Ⅰ段定值清单如下:
高压侧Ⅰ段定值(Idz1) 1.5A
高压侧Ⅰ段一时限(T1) 0.5s
高压侧Ⅰ段二时限(T2) 1s
复压投退(FHDY) 0
方向控制(FXKZ) 0
灵敏角选择(LMJ) 0
4.投入保护压板。将主变高压侧过流保护的硬压板和软压板投入,其他所有保护的软压板均退出:
5.检查接线线路正确无误后,调节A相电流大于1.5A,经Ⅰ段延时后,10kV母联断路器跳闸,经II段延时后,双侧断路器跳闸,装置面板跳闸灯亮,报主变高压侧过流Ⅰ段保护动作。
在WBH-822微机变压器保护装置的“浏览”中,找到“高压侧过流Ⅰ段保护”,然后按下“确认”键,可看到故障实时测量值。
6.在WBH-822微机变压器保护装置“报告”中可查看保护动作的信息,记录实验动作信息,改变实验定值进行多次实验,进行实验分析。
四、高压侧过流Ⅱ段保护实验同Ⅰ段
6、两段式低压侧过流保护实验
一、实验目的
1.了解WBH-822微机变压器两段式低压侧过流保护原理;
2.熟悉两段式低压侧过流保护的逻辑组态方法。
二、实验原理及逻辑框图
由于WBH-822微机变压器保护低压侧元件的保护配置较弱,低压侧母线一般也不配置母线保护,因此,配置专用的变压器低压侧后备保护就显得极为重要。变压器低压侧均为中性点不接地系统,因此,变压器低压侧均毫无例外地配置过流保护作为低压侧相间故障的后备保护。因变压器低压侧故障不能及时切除而导致事故扩大,造成严重的系统性事故,在实际电网中已多次发生过,因此,变压器低压侧的后备过流保护应给予足够重视。
该变压器两段式低压侧过流保护复压开放,各两时限,一段低压侧过流(定)反时限,软硬压板与门投退,低压侧任一相电流大于定值,经整定延时动作。
复压计算本侧复压,并读取对侧复压开入,复压可由控制字投退。逻辑框图如图2-12、图2-13、图2-14所示:

图2-12 低压侧过流I段保护逻辑框图

图2-13 低压侧过流II段保护逻辑框图

图2-14 低压侧过流III段保护逻辑框图
反时限过流保护由以下三条曲线(1代表一般反时限,2代表非常反时限,3代表极度反时限)组成,公式如下:
一般反时限(1): 
非常反时限(2): 
极度反时限(3): 
式中:I——故障电流 Ip——整定电流 Tp——时间整定常数 t——动作时间
三、实验内容
1.实验接线:如下图2-15(以低压侧过流Ⅰ段为例)。

图2-15
2. WXH-821保护装置电源上电正常运行,装置控制回路上电,高压侧PT切换置PT 位置,检查系统电压是否正常。合高压侧断路器,红灯亮。
WXH-822保护装置电源上电正常运行,装置控制回路上电,低压侧PT切换置PT 位置,检查系统电压是否正常。合低压侧断路器,红灯亮。
3.修改保护定值:进入WBH-822微机变压器保护装置菜单“定值”→“定值”中,按确认键后,进行“低压侧过流Ⅰ段”的定值设置,修改完毕后,按“确认”按钮,显示“ 定值固化成功”界面,变压器高压侧过流Ⅰ段定值整定举例如下:
低压侧Ⅰ段定值(Idz1) 2A
低压侧Ⅰ段一时限(T1) 0.5s
低压侧Ⅰ段二时限(T2) 1s
复压投退(FHDY) 0
4.投入保护压板。将主变低压侧过流保护的硬压板投入和低压侧过流一段软压板投入,其他所有保护的软压板均退出。
5.检查接线线路正确无误后,调节A相电流大于2A,经Ⅰ段延时后,10kV母联断路器跳闸,经II段延时后,双侧断路器跳闸,装置面板跳闸灯亮,报主变低压侧过流Ⅰ段保护动作。
在WBH-822微机变压器保护装置的“浏览”中,找到“低压侧过流Ⅰ段保护”,然后按下“确认”键,可看到故障实时测量值。
6.在WBH-822微机变压器保护装置“报告”中可查看保护动作的信息,记录实验动作信息,改变实验定值(如把“复压投退”控制字改为“1”)进行多次实验,进行实验分析。
四、根据WBH-822微机变压器低压侧过流II段保护原理设计实验:低压侧过流II段保护。
7、一段低压侧过流(定)反时限保护实验
一、实验目的
了解WBH-822微机变压器一段低压侧过流(定)反时限保护原理;
二、实验原理
WBH-822微机变压器一段低压侧过流(定)反时限保护在低压侧三段过流保护下设定,原理图见2-14低压侧Ⅲ段过流保护。
三、实验内容
1.实验接线同两段式低压侧过电流保护
2.WBH-821和WBH-822微机变压器保护实验装置上电、控制回路上电;高低压侧PT切换置PT 位置检查系统进线电压是否正常。检查完毕后将PT切换置实验位置,转换开关打到接地位置.
3.修改保护定值:进入WBH-822微机变压器保护装置菜单“定值”→“定值”中,按确认键后,进行“低压侧过流Ⅲ段”的定值设置,修改完毕后,按“确认”按钮,显示“ 定值固化成功”界面,变压器高压侧过流Ⅰ段定值整定举例如下:
低压侧过流Ⅲ段定值(Idz3) 2A
低压侧过流Ⅲ段时限(T3) 0.5s
过流Ⅲ段反时限方式(FHDY) 1 *注
*注:0:定时限,1:一般反时限,2:非常反时限,3:极度反时限
4.投入保护压板。将主变低压侧过流保护的硬压板投入和低压侧过流Ⅲ段软压板投入,其他所有保护的软压板均退出。
5.检查接线线路正确无误后,调节A相电流大于2A,经延时后,断路器跳闸,装置面板跳闸灯亮,报主变低压侧过流Ⅲ段段保护动作。
在WBH-822微机变压器保护装置的“浏览”中,找到“低压侧过流Ⅲ段保护”,然后按下“确认”键,可看到故障实时测量值。
6.在WBH-822微机变压器保护装置“报告”中可查看保护动作的信息,记录实验动作信息,改变实验定值(如把“复压投退”控制字改为“1”)进行多次实验,进行实验分析。
8、高压侧负序过流保护实验
一、实验目的
1.熟悉WBH-822微机变压器高压侧负序过流保护的原理;
2.了解高压侧负序过流保护的逻辑组态方法。
二、实验原理及逻辑框图
在WBH-822保护装置中高压侧负序过流主要保护变压器高压侧负荷不平衡、TA断线或缺相运行,高压侧负序电流大于定值,经整定延时动作。逻辑框图如图4-12所示:

图2-16 高压侧负序电流保护逻辑框图
三、实验内容及步骤
1.实验接线:如下图2-17

图2-17
2. WXH-821保护装置电源上电正常运行,装置控制回路上电,高压侧PT切换置PT 位置,检查系统电压是否正常。合高压侧断路器,红灯亮。
WXH-822保护装置电源上电正常运行,装置控制回路上电,低压侧PT切换置PT 位置,检查系统电压是否正常。合低压侧断路器,红灯亮。
3.修改保护定值:进入WBH-822微机变压器保护装置菜单“定值”→“定值”中,按确认键后,进行“高压侧负序”的定值设置:
高压侧负序定值(I2H) 1.00A
高压侧负序时限(T2H) 0.5s
高压侧负序跳闸投退(TZKZ) 1(1:投入;0:退出)
4.投入保护压板。将高压侧负序保护的软压板投入,其他所有保护的软压板均退出。
5.检查接线线路正确无误后,调节A相电流大于3A,经延时后,断路器跳闸,装置面板跳闸灯亮,报高压侧负序电流保护动作。
6.在WBH-822微机变压器保护装置“报告”中可查看保护动作的信息,记录实验动作信息,改变实验定值进行多次实验,进行实验分析。
9、低压侧负序过流保护实验
一、实验目的
1.熟悉WBH-822微机变压器低压侧负序过流保护的原理;
2.了解低压侧负序过流保护的逻辑组态方法。
二、实验原理及逻辑框图
在WBH-822保护装置中低压侧负序过流主要保护变压器低压侧负荷不平衡、TA断线或缺相运行,低压侧负序电流大于定值,经整定延时动作。逻辑框图如图2-18所示:

图2-18 低压侧负序电流保护逻辑框图
三、实验内容及步骤
1.实验接线:如下图2-19

图2-19
2.WBH-821和WBH-822微机变压器保护实验装置上电、控制回路上电;高低压侧PT切换置PT 位置检查系统进线电压是否正常。检查完毕后将PT切换置实验位置,转换开关打到接地位置.
3.修改保护定值:进入微机变压器保护装置菜单“定值”→“定值”,输入密码,按确认键后,进行“低压侧负序”的定值设置,低压侧负序跳闸控制字若设为“1”,则保护动作条件满足时,保护动作于跳低压侧断路器;若设为“0”,则保护动作于告警信号。修改完毕后,按“确认”按钮,显示“ 定值固化成功”界面。变压器低压侧负序过流保护的定值设定举例如下:
低压侧负序定值(I2L) 1A
低压侧负序时限(T2L) 1s
低压侧负序跳闸投退(TZKZ) 1(1:投入;0:退出)
4.投入保护压板。将低压侧负序保护的软压板投入,其他所有保护的软压板均退出。
5.检查接线线路正确无误后,调节A相电流大于3A,经延时,断路器跳闸,装置面板跳闸灯亮,报低压侧负序电流保护动作。
6.在WBH-822微机变压器保护装置“报告”中可查看保护动作的信息,记录实验动作信息,改变实验定值进行多次实验,进行实验分析。
10、 高压侧过负荷保护实验
一、实验目的
了解WBH-822微机变压器高压侧过负荷保护的原理。
二、实验原理及逻辑框图
WBH-822微机变压器保护装置根据变压器各侧绕组及自耦变压器的公共绕组可能出现过负荷情况,应装设过负荷保护。高压侧电流大于定值,经整定延时开启过负荷出口,保护动作于跳开高压侧断路器。逻辑框图如图2-20所示:

图2-20 高压侧过负荷保护逻辑框图
三、实验内容
1. 实验接线:同两段式高压侧过流保护
2. WXH-821保护装置电源上电正常运行,装置控制回路上电,高压侧PT切换置PT 位置,检查系统电压是否正常。合高压侧断路器,红灯亮。
WXH-822保护装置电源上电正常运行,装置控制回路上电,低压侧PT切换置PT 位置,检查系统电压是否正常。合低压侧断路器,红灯亮。
3.修改保护定值:进入WBH-822微机变压器保护装置菜单“定值”→“定值”中,按确认键后,进行“高压侧过负荷”的定值设置,修改完毕后,按“确认”按钮,显示“ 定值固化成功”界面。变压器高压侧过负荷保护的定值设定举例如下:
高压侧过负荷定值(IfhH) 2A
高压侧过负荷时限(TfhH) 2s
4.投入保护压板。将高压侧过负荷的软压板投入,其他所有保护的软压板均退出。
5.检查接线线路正确无误后,调节A相电流大于1.5A,经延时,装置面板告警灯亮,报高压侧过负荷保护动作。在WBH-822微机变压器保护装置的浏览界面下可以查看故障实时量。
6.在WBH-822微机变压器保护装置“报告”中可查看保护动作的信息,记录实验动作信息,改变实验定值进行多次实验,进行实验分析。
11、 低压侧过负荷保护实验
一、实验目的
了解WBH-822微机变压器低压侧过负荷保护的原理。
二、实验原理及逻辑框图
WBH-822微机变压器保护装置低压侧电流大于定值,经整定延时开启过负荷出口。逻辑框图如图2-21所示:

图2-21 低压侧过负荷保护逻辑框图
三、实验内容
1. 实验接线:同两段式低压侧过流保护。
2. WXH-821保护装置电源上电正常运行,装置控制回路上电,高压侧PT切换置PT 位置,检查系统电压是否正常。合高压侧断路器,红灯亮。
WXH-822保护装置电源上电正常运行,装置控制回路上电,低压侧PT切换置PT 位置,检查系统电压是否正常。合低压侧断路器,红灯亮。
3.修改保护定值:进入WBH-822微机变压器保护装置菜单“定值”→“定值”中,按确认键后,进行“低压侧过负荷”的定值设置,修改完毕后,按“确认”按钮,显示“ 定值固化成功”界面。变压器低压侧过负荷保护的定值设定举例如下:
低压侧过负荷定值(IfhL) 2A
低压侧过负荷时限(TfhL) 2s
4.投入保护压板。将低压侧过负荷的软压板投入,其他所有保护的软压板均退出。
5.检查接线线路正确无误后,调节A相电流大于2A,经延时后,保护动作告警,装置面板告警灯亮,报低压侧过负荷保护动作。在WBH-822微机变压器保护装置的浏览界面下可以查看故障实时量。
6.在WBH-822微机变压器保护装置“报告”中可查看保护动作的信息,记录实验动作信息,改变实验定值进行多次实验,进行实验分析。
12、启动通风实验
一、实验目的
了解WBH-822微机变压器保护启动通风的意义。
二、实验原理及逻辑框图
WBH-822微机变压器保护当高压侧电流大于定值,经整定延时开启通风出口。逻辑框图如图2-22所示:

图2-22 起动通风保护逻辑框图
三、实验内容
1.实验接线:同两段式高压侧过流保护
2. WXH-821保护装置电源上电正常运行,装置控制回路上电,高压侧PT切换置PT 位置,检查系统电压是否正常。合高压侧断路器,红灯亮。
WXH-822保护装置电源上电正常运行,装置控制回路上电,低压侧PT切换置PT 位置,检查系统电压是否正常。合低压侧断路器,红灯亮。
3.修改保护定值:进入WBH-822微机变压器保护装置菜单“定值”→“定值”中,按确认键后,进行“启动通风”的定值设置,修改完毕后,按“确认”按钮,显示“ 定值固化成功”界面。变压器启动通风定值设定举例如下:
启动通风定值(Itf) 2A
启动通风时限(Ttf) 2s
4.投入保护压板。将启动通风的软压板投入,其他所有保护的软压板均退出。
5.检查接线线路正确无误后,调节A相电流大于2A,经Ⅰ段延时后,经延时后,保护装置发出启动通风信号。
6.在WBH-822微机变压器保护装置“报告”中可查看保护动作的信息,记录实验动作信息,改变实验定值进行多次实验,进行实验分析。
13、 闭锁调压实验
一、实验目的
了解WBH-822微机变压器保护闭锁调压的意义。
二、实验原理及逻辑框图
WBH-822微机变压器保护高压侧电流大于定值,经整定延时开启闭锁调压出口。逻辑框图如图2-23所示:

图2-23 闭锁调压保护逻辑框图
三、实验内容
1.实验接线:同两段式高压侧过流保护
2. WXH-821保护装置电源上电正常运行,装置控制回路上电,高压侧PT切换置PT 位置,检查系统电压是否正常。合高压侧断路器,红灯亮。
WXH-822保护装置电源上电正常运行,装置控制回路上电,低压侧PT切换置PT 位置,检查系统电压是否正常。合低压侧断路器,红灯亮。
3.修改保护定值:进入WBH-822微机变压器保护装置菜单“定值”→“定值”中,按确认键后,进行“闭锁调压”的定值设置,修改完毕后,按“确认”按钮,显示“ 定值固化成功”界面。变压器闭锁调压的定值设定举例如下:
闭锁调压定值(Ity) 1.50A
闭锁调压时限(Tty) 1s
4.投入保护压板。将闭锁调压的软压板投入,其他所有保护的软压板均退出。
5.检查接线线路正确无误后,调节A相电流大于1.5A,经延时后,保护装置发出闭锁调压信号。
6.在WBH-822微机变压器保护装置“报告”中可查看保护动作的信息,记录实验动作信息,改变实验定值进行多次实验,进行实验分析。
14、TV断线检测实验
一、实验目的
1.了解WBH-820系列微机变压器TV断线的判据;
2.熟悉TV断线保护原理。
二、实验原理
TV断线的判据:
(1)最大线电压与最小线电压差大于18V,且3U0大于8V,判为母线TV断线;
(2)三个线电压均小于18V,且任一相有流(I> 0.04In);
(3)3U0大于8V,且最大线电压小于18V。
把TV断线控制字投入后,当满足以上任一条件,80ms后报TV断线,并根据控制字闭锁/开放本侧复压功能;不满足以上情况,且线电压均大于80V,0.5s后TV断线返回。原理框图如图2-24所示:

图2-24 TV断线逻辑框图
三、实验内容
1.高压侧TV断线(以第一个判据为例)
1)实验接线:如下图2-25

图2-25
2. 2.WBH-822线路保护装置上电正常运行,控制回路上电正常运行,PT切换打到实验位置,UA、UB、UC电压均调到57V。
3)修改保护定值:进入WBH-822微机变压器保护装置菜单“定值”→“定值”中,输入密码,按确认键,进行“TV断线”的定值设置,修改完毕后,按“确认”按钮,显示“ 定值固化成功”界面,变压器TV断线检测的保护定值清单如下:
TV断线投退 1
3)实验方法举例:拔掉高压侧A相电压连接线,使得缺失A相电压,当满足最大线电压与最小线电压差大于18V,且3U0大于8V,保护装置弹出“母线TV断线”报告。
2.低压侧TV断线(以第一个判据为例)
1)实验接线:如下图2-26

图2-26
2.WBH-821线路保护装置上电正常运行,控制回路上电正常运行,PT切换打到实验位置,UA、UB、UC电压均调到57V。
3.修改保护定值:进入装置菜单“定值”→“定值”,输入密码后,进入→ “TV断线检测”→ 按“确认”按钮,进入定值修改界面,如:
TV断线检测(TV) 置1
相关保护投退(BT) 置0
4.调节A相电流输出至1A,调节UB电压小于18V, 5S后TV断线告警,装置面板上告警灯亮。
5.实验完成后,在WBH-821微机线路保护测控装置的“报告”中记下TV断线检测动作时的保护动作信息,并制作相应的表格。
6. 记录保护动作信息后,可改变相别进行多次实验。
15、 复合电压实验
一、实验目的
1.了解WBH-820系列微机变压器复合电压保护的原理及逻辑组态方法;
二、实验原理及逻辑框图
WBH-820系列微机变压器保护装置配置的复合电压元件由负序过电压和低电压部分组成。负序电压反映系统的不对称故障,低电压反映系统对称故障。下列两个条件中任何一个条件满足时,复合电压元件动作。
U2dz为负序电压整定值;
UL为低电压整定值(U为三个线电压中最小的一个)。
可经TV断线闭锁,原理框图如图2-27所示。

图2-27 复合电压逻辑框图
三、实验内容
1.实验接线:如下图2-28


图2-28 (a)低压侧复合电压试验接线 图2-28(b) 高压侧复合电压试验接线
2. WXH-821保护装置电源上电正常运行,装置控制回路上电,PT切换打到实验位置,UA、UB、UC电压均调到57V。
WXH-822保护装置电源上电正常运行,装置控制回路上电,PT切换打到实验位置,UA、UB、UC电压均调到57V。
3.修改保护定值:进入WBH-821或者WBH-822微机变压器保护装置菜单“定值”→“定值”中,按确认键后,进行“复合电压保护”的定值设置,修改完毕后,按“确认”按钮,显示“ 定值固化成功”界面,变压器复合电压保护的保护定值设定举例如下:
低电压定值(Ul) 60V
负序电压定值(U2dz) 10V
复合电压时限(FYJC) 1
TV断线闭锁投退(TVBS) 1
4.投入保护压板。将复合电压保护的软压板投入;其他所有保护的软压板均退出。
5.检查接线线路正确无误后,调节A相电压使Uab低于60V或负序电压大于10V,复压保护动作。在WBH-820系列微机变压器保护装置的“浏览”中可看到实时量。
6.在WBH-821或者WBH-822微机变压器保护装置“报告”中可查看保护动作的信息,记录实验动作信息,进行实验分析。
16、非电量保护实验
一、实验目的
了解WBH-822微机变压器保护装置中非电量保护原理及方法。
二、实验原理及逻辑框图
WBH-822变压器保护装置实现了电气量保护与非电量保护的彻底分离。非电量保护设有:重瓦斯、调压重瓦斯、温度保护、油位高 、油位低、压力释放、轻瓦斯告警、调压轻瓦斯、风冷消失;非电量插件独立完成非电量跳闸重动,在CPU停用或保护电源消失时仍能正确动作。
同时,本体插件将非电量信息输送给CPU插件,用于灯光信号、SOE报告等信息的当地显示及网络传输:非电量时点亮装置面板非电量灯光,同时提供非电量瞬动信号及中央信号接点。共9路遥信由装置内部向CPU插件输入。保护逻辑图如图2-29所示:

图2-29 非电量保护逻辑框图
三、实验内容
WBH-821和WBH-822微机变压器保护装置电源、控制回路上电,高低压侧PT切换置PT 位置检查系统进线电压是否正常。检查完毕后将PT切换置实验位置,转换开关打到接地位置.
1、告警信号
在WBH-822微机变压器保护接线端子下,将非电量接线端子“重瓦斯”、“调压重瓦斯”、“过温保护”、“油位高” 、“油位低”、“压力释放”、“轻瓦斯”、“调压轻瓦斯”、“风冷消失”接至端子“+KM”处,装置面板告警灯亮,装置报非电量告警。
2、保护跳闸
例重瓦斯跳闸:在WBH-822微机变压器保护接线端子下,将非电量接线端子“重瓦斯” 接至端子“+KM”处,且投入“主变重瓦斯”连接片(硬压板),装置面板跳闸灯亮,可实现重瓦斯跳闸。
第三章 110KV微机线路保护实训
在WXH-825微机线路保护装置下进行实训
1、三段式相间距离保护
一、实验目的
1. 了解WXH-825微机线路距离保护的原理,距离加速保护原理;
2. 熟悉WXH-825微机线路接地距离保护的多边形特性和相间距离保护的圆特性;
3. 掌握距离保护的逻辑组态方法。
二、实验原理及逻辑框图
1、启动元件
保护启动元件用于启动距离相关保护的故障处理程序。
a. 相间电流差突变量启动元件
判据为:
其中:IQD 为定值,用户可根据具体情况整定。一般推荐整定值为0.2In;△IT 为浮动门槛,随着变化量输出增大而逐步自动提高,取1.5 倍可保证门槛电流始终略高于不平衡输出;△IФФmax是取三个相间电流中最大值;ФФ指AB、BC、CA三种相别。
该判据满足时,突变量启动元件动作并展宽7秒。
b. 辅助启动元件
为了检测系统正常运行状态下发生静态稳定破坏而引起的系统振荡,保护还设有A相
电流启动。
在没有TA 反序时进行A相电流辅助启动判别。
A 相电流启动判据为:IA大于静稳电流启动定值,确认30ms。
2、 三段式相间距离保护
相间距离保护采用圆特性的阻抗元件。相间阻抗元件由ZAB、ZBC、ZCA三个阻抗元件
和偏移阻抗元件、电抗线、负荷特性曲线组成。
a. 阻抗元件
在故障发生150 ms 之内采用带记忆的正序电压作极化量的姆欧继电器,记忆电压采用
故障前八周电压。
动作方程:
式中:U1m|0|为故障前的正序电压;
ΦΦ= AB、BC、CA;
1 为方向特性向一象限偏移角;
Zy 为各段定值。
150ms 之后取消记忆,采用正序电压作极化量,动作方程为

若正序电压较低(15% Un),为三相短路,为保证正方向故障能动作,反方向故障不
动作,设置了偏移特性。在I、II段距离继电器暂态动作后,改用反偏阻抗继电器,保证
继电器动作后能保持到故障切除。在I、II 段距离继电器暂态不动作时,改用上抛阻抗继
电器,保证母线及背后故障时不误动。对后加速则一直使用反偏阻抗继电器。反偏或上抛
的阻抗值为:
ZY1为相间距离I 段定值
Ⅰ、Ⅱ段阻抗继电器暂态及稳态动作特性如图3-1 所示。

图3-1a Ⅰ、Ⅱ段阻抗继电器暂态特性

图3-1b Ⅰ、Ⅱ段阻抗继电器稳态特性
Ⅲ段阻抗继电器的动作特性:
b.电抗线
为防止相间阻抗元件偏移后的超越,距离Ⅰ、Ⅱ增加电抗线特性,其动作特性为:

c.负荷特性曲线
在重负荷时,测量阻抗可能落入阻抗元件内,因此增加负荷特性曲线。如图3-2 所示。

图3-2 负荷特性曲线
其中:RD为负荷电阻定值,当测量阻抗在上图阴影时认为是负荷阻抗。
d.手合故障及重合闸后加速
在手合故障时设置了按阻抗Ⅲ段加速切除故障的功能,手合加速阻抗带偏移特性。重合后加速设置了可由控制字投退的加速Ⅱ段或Ⅲ段。在未投入加速时,考虑系统发生振荡时,如开放元件动作,Ⅰ段延时不小于0.03 s,其他段按正常延时出口;如开放元件未动作,Ⅰ段按0.5 s、Ⅱ段按1 s 延时出口。
e. 距离保护Ⅰ段可通过控制字整定带固定150ms 延时出口,以保证线路上挂的变压器内部故障时,其差动保护来得及动作。不需要时可通过改变相应控制字而退出此项功能,这样距离保护Ⅰ段就瞬时出口。
f. 不对称故障相继速动:带负荷的线路发生不对称故障,对侧跳闸后导致本侧非故障相负荷消失,距离保护利用该特征加速距离Ⅱ段。
g. 距离保护在装置检测到TV 断线时自动退出,在TV 断线恢复后自动投入。
图3-3 距离保护原理框图
3、距离保护故障开放元件
a.短时开放保护
相间电流突变量启动元件DI1,能灵敏反映各种不对称和对称故障。利用DI1 短时开放保护150ms,150ms 以后系统可能已引起振荡,采用不对称故障开放及对称故障开放保护逻辑。
零序电流辅助启动及静稳破坏检测启动后,直接采用不对称故障开放及对称故障开放保护逻辑。
b. 不对称故障判别元件
不对称故障判别元件的基本出发点就是检测三相不对称度。阻抗元件在振荡时的不正确动作只是发生在两侧电势较大δ约130°~180°的时刻,因此若振荡中心落在被保护线路上,距离保护要误动。
不对称故障判别元件就是按照这一原则来考虑的,动作判据为:
式中
、
、
、为保护测量到的零、正、负序电流,系数m≈0.5~0.7。
c. 对称故障开放元件
在启动元件开放150ms以后或系统振荡过程中,如发生三相故障,则上述开放措施均不能开放保护,本系列装置中另设置了专门的振荡判别元件,即判别测量振荡中心的电压:
其中:
是线电流线电压的夹角,
为线电压。
本系列装置采用的动作判据为:-0.1Un< UOS <0.2Un
满足条件延时开放。这样,即可保证振荡时不会误开放,又可实现快速开放保护。
d. 延时开放元件
在系统发生故障时,若开放元件未动作,阻抗Ⅰ段按0.5s, 阻抗Ⅱ段按1.0s 延时开放动作
三、实验内容
1.1三段距离保护实验
1)实验接线:如图3-4

图3-4
2)装置电源、控制回路上电,断路器合闸,将PT切换置实验位置.
3)修改保护定值:进入WXH-825微机线路保护装置菜单“定值”→“定值”,输入密码后,进入→ “相间距离保护Ⅰ段”→ 按“确认”按钮,进入定值修改界面,修改输电线路相间距离保护Ⅰ\Ⅱ\Ⅲ段的保护定值,
正序阻抗角(PS1) 80°
相间阻抗偏移角(DG1) 0°
每欧姆公里数(DBL) 5
躲负荷电阻(RD) 0Ω
相间距离I段阻抗(ZZI) 5Ω
突变量启动定值(Iqd) 0.2A
静稳启动(IA) 0.5A
Ⅰ段出口延时(YSCK) 0
震荡闭锁功能投(ZDBS) 0
4)投入保护压板。投入相间距离保护的硬压板(相间距离保护Ⅰ段,Ⅱ段,Ⅲ段保护是同一个硬压板);投入相间距离保护软压板:“定值”→“压板”,输入默认密码后,进入→“相间距离保护Ⅰ段”,将其保护软压板投入后→ 按“确认”后显示“压板固化成功”,其他所有保护的硬压板和软压板均退出。
重合闸充电:开关在合位,闭锁重合闸压板退出,
5)微机继电保护测试仪参数设定及操作:
测试仪可采用以下三种操作方法
A、纯电阻操作:在微机继保测试仪的程控电源软件菜单下进行。
① 参数设定:UA=30V,相位0,频率50HZ;UB=30V,相位-120,频率50HZ;UC=57.5V,相位120,频率50HZ;IA=0.5A,相位0,步长0.1A,频率50HZ;IB=0.5A,相位-120,步长0.1A,频率50HZ;IC=0A,相位120,频率50HZ; 在A,B相电流幅值前的方框上点击划√,实验时点击变量调整下方的“+”“-”可增加或降低输出参数.
② 点击“试验”进行实验,点击变量调整下方的“+”增加输出参数至IA,IB幅值为3.1A, 相间距离I段保护动作。(计算公式为相间阻抗的测量公式)
纯电抗操作:在微机继保测试仪的程控电源软件菜单下进行,实验参数及步骤同上,但电压超前电流90°。

图3-5
B、扫描点操作:在微机继保测试仪的阻抗软件菜单下进行。

图3-6
①参数设置
故障类型:选择AB相短路
正常态相电压:57.7V
正常态相电流:0.5A,
负荷角度:30°
故障前时间:2.2s(大于2S)
故障保持时间:0.6s
最小动作时间:0.3s
复归时间:0s
② 计算模型
计算模型:电流恒定
故障电流:0.8A (大于装置突变量电流定值)
Z1:8Ω,80°
Z2:3Ω,80°
零序补偿系数:相间短路时,可不予设置
③ 搜索角度设置
初值:0°
终值:360°
步长值:10°
搜索精度:0.1Ω
阻抗搜索长度:0.5Ω
附加搜索角度:不选择
④ 开入量设置:选择逻辑或,选中接点1,接点抖动时间设置为3ms
C 、距离保护界面下操作
①参数设置
PT位置:线路侧
故障性质:永久性
正常态相电压:57.7V
正常态相电流:0.5A,
负荷角度:30°
故障前时间:3s
故障合闸角:0°
最小动作时间:0.5s
复归时间:0s
跳、合闸延时:0
② 计算模型
计算模型:电流恒定
I段故障电流:0.7A
最大故障时间:3S (整组实验时应包括试验最大动作时间、重合闸时间和后加速时间)
非周期分量:不叠加
零序补偿系数:不予设置
③ 故障类型:选AB或BC或CA相短路,正方向故障。
④ 阻抗倍数:Ⅰ、Ⅱ、Ⅲ段设置为0.95倍及1.05倍,
0.95倍:本段可靠动作;1.05倍:本段不可靠动作。
⑤ 保护定值:Ⅰ段阻抗定值:5Ω,80°
Ⅱ段阻抗定值:0Ω,0°
Ⅲ段阻抗定值:0Ω,0°
⑥ 开入量设置:选中接点1,延时20ms
6.实验完成后,在WXH-825微机线路保护测控装置的“报告”中记下相间距离Ⅰ段保护动作时保护动作信息,并制作相应的表格。查看微机继电保护测试仪中的实验报告,记录实验数据。
根据相间距离保护原理设计实验:相间距离二段、三段保护实验。
1.2 距离加速实验
1.实验接线同上
2.定值整定:
① 距离加速Ⅱ段:在相间距离保护的基础上整定
相间距离Ⅱ段阻抗(ZZ2) 8Ω
相间距离Ⅱ段延时(T2) 2S
距离加速Ⅱ段投(JS2) 置1
② 距离加速Ⅲ段:相间距离Ⅲ段阻抗(ZZ2) 10Ω
相间距离Ⅲ段延时(T2) 3S
距离加速Ⅲ段投(JS2) 置1
3.软、硬压板投入:相间距离Ⅱ段、Ⅲ段软压板投入,距离加速软压板投入,重合闸软、硬压板投入,距离保护硬压板投入。
4.重合闸充电:开关在合位,闭锁重合闸压板退出。
5.实验步骤同三段式距离保护实验。动作时间设定值大于距离加速时间。
1.3不对称相继速动实验
1.实验接线同上。
2.定值整定:同相间距离Ⅱ段定值。
3.软、硬压板投入:相间距离Ⅱ段软压板投入,距离保护硬压板投入。
不对称相继速动软压板投入。
4.继电保护测试仪设定及实验步骤:在整组传动试验菜单下操作
①参数设置1
PT位置:线路侧
故障性质:瞬时性
正常态相电压:57.7V
正常态相电流:0.6A,
负荷角度:30°
故障合闸角:0°
故障前时间:2.5s
最大故障时间:5s(应包括试验最大动作时间、转换后的动作时间)
跳、合闸延时:0
② 参数设置2
故障类型:三相短路,正方向故障。
整定阻抗:8Ω,80°
相间短路倍数:0.9
零序补偿系数:不予设置
③ 计算模型
启动方式:按键启动
计算模型:阻抗恒定
故障电流:0.3A
非周期分量:不叠加
Ux输出方式:0
相位参考相:任意
④ 转换性设置
故障转换:转换
转换故障:故障类型A相接地(除去三相短路,其他均可选),正方向故障。
整定阻抗:8Ω,80°
短路阻抗倍数:0.7
⑤ 开入量设置:选中接点1,延时20ms
实验完成后,在WXH-825微机线路保护测控装置的“报告”中记下相间距离Ⅰ段保护动作时保护动作信息。查看微机继电保护测试仪中的实验报告,记录实验数据。
故障测距的计算:
在报告“查看”中查看保护装置计算出的故障测距值。
故障测距计算公式:故障相间电抗×每欧姆公里数=故障测距值。
故障相间电抗值在报告“查看”中查看。
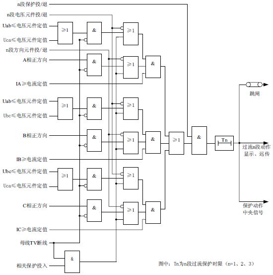
2、三段电流电压方向保护
一、实验目的
1.熟悉WXH-825微机线路三段电流保护的原理;
2.掌握三段电流保护逻辑组态的方法。
二、实验原理及逻辑框图
三段式电流电压保护一般用于单电源出线上,对于双电源辐射线可以加入方向元件组成带方向的各段保护。反时限对于任何相间故障,包括接近电源的线路发生故障都可以在较短时间内切除,但保护的配合整定比较复杂,主要用于单电源供电的终端线路。
WXH-825装置设三段电流电压方向保护。每一段保护的电压闭锁元件及方向元件均可单独投退,通过分别设置保护软压板控制这三段保护的投退。其中电流电压方向Ⅰ段可以通过控制字选择是否闭锁重合闸。过流Ⅲ段可通过控制字YSFS选择采用定时限还是反时限,(若为0,则过流Ⅲ段为定时限段,若为1~3,则过流Ⅲ段分别对应三种不同的反时限段),根据国际电工委员会(IEC255-4)和英国标准规范(BS142.1996)的规定,本装置采用下列三个标准反时限特性方程,分别对应延时方式的1~3。
反时限特性方程如下:
一般反时限:
(1)
非常反时限:
(2)
极端反时限:
(3)
上式中,
为故障电流;
为电流基准值,取过流Ⅲ段定值Idz3;
为时间常数,取过流Ⅲ段时间定值T3,范围为0.05~1S;
为动作时间。其中反时限特性可由控制字YSFS 选择(1 为一般反时限,2为非常反时限,3 为极端反时限)。
方向元件采用90°接线,按相起动。为消除死区,方向元件带有记忆功能。动作的最大灵敏角可以通过控制字选择为-45°或者-30°,动作范围120°~-30°或者105°~-45°。方向元件动作区域如图3-7所示:

图3-7 方向元件动作区示意图
逻辑原理框图如图3-8所示:

图3-8 三段电流电压方向保护原理框图
关于母线TV断线的说明:在母线TV断线时,相应的电压、方向元件退出(程序内置,没有软压板);如果母线TV 断线定值中相关保护设置为投入,则母线TV 断线时,电流保护逻辑只判电流大小;否则,相关保护设置退出时,则退出带方向、电压元件的保护段。
三、实验内容
1.实验接线:将面板上WXH-825线路保护装置的保护电流端子IA1、IB1、IC1、IN1分别接至下方的电流调节端子IA、IB、IC、IN上,且将屏面电流调节旋钮调至最小量。WXH-822线路保护装置的母线电压端子UA、UB、UC、UN分别接至下方的电流调节端子UA、UB、UC、UN上,且将屏面电压调节旋钮调至最小量,根据保护原理也可不接电压。接线如下图3-9。

图3-9
2.首先装置电源、控制回路上电,将PT切换置实验位置,转换开关打到接地位置.
3. 修改保护定值:进入装置菜单“定值”→“定值”,输入密码后,进入→ “电流Ⅰ\Ⅱ\Ⅲ段保护”→ 按“确认”按钮,进入定值修改界面,以电流Ⅰ段为例整定如下:
电流I段保护定值整定示例:
电流I段定值(Idz1) 1.50 A
电流I段时限(T1) 1S
电流I段电压定值(Udz) 80.00V
-30°灵敏角投退(ALM) 1
电流Ⅰ段电压投退(UBS) 1
电流Ⅰ段方向投退(DBS) 1
闭锁重合闸控制字(BScHz) 1(1:投;0:退)
闭锁重合闸硬压板 投入
电流Ⅱ段保护定值整定方法同I段保护,但Ⅱ段保护无闭锁重合闸控制字及硬压板投退。
电流Ⅲ段保护定值整定示例:
电流Ⅲ段定值(Idz3) 2 A
延时方式(YSFS) 0~3(见下*注)
电流Ⅲ段时限(T3) 2S(见下*注)
电流Ⅲ段电压定值(Udz3) 80V
-30°灵敏角投退(ALM3) 1
电流Ⅲ段电压投退(UBS3) 1
电流Ⅲ段方向投退(DBS3) 1
*注: 延时方式设定:0为定时限,1~3分别对应一般反时限,非常反时限,极端反时限。电流Ⅲ段时限(T3)在延时方式投入反时限时整定范围为0.05S~1S
4. 投入保护软压板。将电流Ⅰ或Ⅱ或Ⅲ段保护的软压板投入(“定值”→“压板”,输入密码后,进入→“电流Ⅰ或Ⅱ或Ⅲ段保护”,将其保护软压板投入后→ 按“确认”后显示“压板固化成功”), 电流Ⅰ段时闭锁重合闸硬压板投入,当然也可以只投一段或者几段进行实验。其他所有保护的硬压板和软压板均退出。
5.检查接线线路正确无误后,调节A相电流大小及相位,并使输出电流大于2A, 1s后断路器跳闸,装置面板跳闸灯亮,电流I段电压方向保护动作。
6. 实验完成后,在WXH-825微机线路保护测控装置的“报告”中记下保护动作时的动作信息,并制作相应的表格。二段、三段保护的实验同上。
7.记录保护动作信息后,可改变实验定值进行多次实验。
保护名称 |
保护整定值 |
保护动作信息 |
电流I段保护定值 |
|
IA |
IB |
IC |
电流Ⅱ段保护定值 |
|
|
|
|
电流Ⅲ段保护定值 |
|
|
|
|
四、根据电流保护原理设计实验:电流Ⅱ、Ⅲ段过流保护实验。
3、三相一次重合闸实验
一 、实验目的
1.熟悉WXH-825保护装置三相一次重合闸的原理;
2.熟悉三相一次重合闸的充、放电条件;
3.熟悉三相一次重合闸的逻辑组态方法。
4.熟悉WXH-822保护装置重合闸与电流保护的配合过程。
二 、实验原理及逻辑框图
装置设有三相一次重合闸功能,通过设置重合闸压板控制投退。重合闸当开关位于合位,且无外部闭锁时充电,充电时间为15s。当开关由合位变为跳位时重合闸启动。启动后,若10秒内不满足重合闸条件(含有流:超过0.04In)则放电。重合闸设有四种重合方式:0-无检定;1-检无压,有压转检同期;2-检同期;3-检无压,有压不重合。双侧电源的线路,除采用解列重合闸的单回线路外,均应有一侧检同期重合闸,以防止非同期重合闸对设备的损害,另外一侧投检无压。三相一次重合闸原理框图如图5-5所示:
重合闸充电完成时,液晶显示屏中央显示充电完成标志。
a.重合闸的启动:由断路器位置接点变位启动。
b.重合闸的闭锁条件有:
⑴闭锁重合闸开入;⑵低频动作;⑶过负荷跳闸;⑷低电压保护动作;⑸过流一段动作(过流一段闭锁重合闸控制字投入情况下);⑹遥控跳闸;⑺控制回路断线(开关位置异常);⑻线路电压异常;⑼压力异常;⑽弹簧未储能;⑾手跳(有操作回路:HHJ返回;无操作回路:将手跳信号接至闭锁重合闸)。

图3-10三相一次重合闸原理框图
三 、实验步骤
1.实验接线:将面板上WXH-825线路保护装置的保护电流端子IA1、IB1、IC1、IN1分别接至下方的电流调节端子IA、IB、IC、IN上,且将屏面电流调节旋钮调至最小量。接线如下图3-11。

图3-11
2.WXH-825线路保护装置上电正常运行,控制回路上电正常运行,PT切换打到实验位置。把转换开关打到就地位置。
3.电流I段保护重合闸
1) 进入WXH-825线路保护装置菜单“定值”中根据实验对三相一次重合闸定值及电流Ⅰ段保护定值进行修改整定。
电流I段定值(Idz1) 1.50 A
电流I段时限(T1) 1S
电流I段电压定值(Udz) 80.00V
-30°灵敏角投退(ALM) 1
电流Ⅰ段电压投退(UBS) 0
电流Ⅰ段方向投退(DBS) 0
闭锁重合闸控制字(BScHz) 1
重合闸定值整定
重合闸时限(Tch) 2S
重合闸无压值(Udzch) 40V
重合闸同期角(Ach) 10°
重合闸方式(Mch) 0(*注)
抽取电压相别 (TUx) 0
遥控合闸方式(Myh) 0
*注:重合闸方式:0(无检定)\1(检无压有压转检同期)\2(检同期)\3(检无压有压不合闸)
抽取电压相别:0(Ua)\1(Ub)\2(Uc)\3(Uab) \4(Ubc) \5(Uca)
遥控合闸方式:0(无检定)\1(检无压有压转检同期)\2(检同期)\3(检无压有压不合闸)
2) 投入保护软压板:
进入WXH-825保护装置菜单“压板”→“ 电流I段压板”“重合闸压板” →“投入”→按“确认”按钮。
闭锁重合闸硬压板投入;重合闸出口硬压板投入。
3) 检查接线线路正确无误后,屏面三相电流调节器电源上电。
4) 重合闸实验:
装置上电后,控制开关位于合位,等待15s重合闸充满电,重合闸充满电后会在装置正常运行画面左下角会显示一个小电池图标:
。
操作步骤及现象:控制开关位于分位,调节屏面三相输出电流使其大于WXH-825线路保护电流I段保护定值。WXH-825保护装置的电流Ⅰ段保护动作,跳闸后降低电流,经延时重合闸动作,装置面板上重合闸灯亮,弹出报告“重合闸动作”。
4、过流加速保护
一、实验目的
1.熟悉WXH-825微机线路过流加速保护的原理;了解前加速和后加速的不同;
2.掌握过流加速保护逻辑组态的方法。
二、实验原理及逻辑框图
装置设置了独立的加速保护段,可通过控制字选择合闸前加速或合闸后加速,合闸后加速保护包括手合于故障加速跳与自动重合于故障加速跳。前加速一般用于35kV及以下的具有几段串连的辐射形线路上,能快速切除故障,然后靠重合闸纠正这种非选择性动作。选择合闸后加速时,当重合于故障或者手合于故障时,加速保护不带时限无选择性的动作跳闸加速故障的切除。
装置的手合加速回路不需由外部手动合闸把手的触点来起动,此举主要是考虑到目前许多变电站采用综合自动化系统后,已取消了控制屏,在现场不再安装手动操作把手,或仅安装简易的操作把手。
装置设置了独立的过流加速段电流定值及相应的时间定值,与传统的保护相比,使保护的配置更加灵活。本保护在断路器处于合位后开放3s。原理框图如图3-13所示:
图3-13过流加速保护原理框图
三、实验内容
1.实验接线:将面板上WXH-825线路保护装置的保护电流端子IA1、IB1、IC1、IN1分别接至下方的电流调节端子IA、IB、IC、IN上,且将屏面电流调节旋钮调至最小量。接线如下图3-14。

图3-14
2.WXH-825线路保护装置上电正常运行,控制回路上电正常运行,PT切换打到实验位置。把转换开关打到就地位置。
3.进入WXH-825线路保护装置菜单“定值”中根据实验对过流加速保护定值进行修改整定。合闸后过流加速保护实例:
过流加速保护定值整定:过流加速电流定值(Ijs) 2A
过流加速时限(Tjs) 1S
前加速方式投退(QJS) 0(0:后加速;1:前加速)
电流I段保护定值:
电流I段定值(Idz1) 1.5 A
电流I段时限(T1) 1S
电流I段电压定值(Udz) 0V(可不接电压)
-30°灵敏角投退(ALM) 0
电流Ⅰ段电压投退(UBS) 0
电流Ⅰ段方向投退(DBS) 0
闭锁重合闸控制字(BScHz) 0
4. 投入保护压板:
进入WXH-825保护装置菜单“压板”→“过流加速压板”、“电流I段保护”→“投入”→按“确认”按钮。闭锁重合闸硬压板投入。
5. 装置上电后,控制开关位于合位,等待15S重合闸充满电,重合闸充满电后会在装置正常运行画面左下角会显示一个小电池图标:
。
操作步骤及现象:控制开关位于合位,调节屏面A相输出电流使其大于1.5A,断路器跳闸动作,电流Ⅰ段保护动作,将电流迅速调回至0,断路器重合闸,再加电流大于2A,断路器加速跳闸。
7.实验完成后,在WXH-825微机线路保护测控装置的“报告”中记下过流加速保护动作时的保护动作信息,并制作相应的表格。
8.记录保护动作信息后,可改变实验定值进行多次实验。
四、根据过流加速原理设计实验合闸后过流加速实验。
5、低频减载保护
一、实验目的
1.了解WXH-825微机线路低频减载保护的原理;
2.熟悉低频减载保护的逻辑组态方法。
二、实验原理及逻辑框图
在断路器处于合位时或任一相有流(I>0.04In)时投入低频减载保护。低频减载设有电压闭锁、滑差闭锁、低电流闭锁。当系统发生故障,频率下降过快超过滑差闭锁定值时瞬时闭锁低频减载保护。低频减载保护动作同时闭锁线路重合闸。保护设有硬压板控制投退功能。母线TV断线时闭锁低频减载保护。原理框图如3-15所示。

图3-15低频减载保护原理框图
三、实验内容
1.实验接线:将面板上WXH-825线路保护装置的保护电流电压端子IA1、IB1、IC1、IN1、UA、UB、UC、UN分别接至微机继电保护测试仪的IA、IB、IC、IN、UA、UB、UC、UN上,如下图3-16。

图3-16
2.WXH-825线路保护装置上电正常运行,控制回路上电正常运行,PT切换打到实验位置。把转换开关打到就地位置,控制开关置合位。
3.修改保护定值:进入装置菜单“定值”→“定值”,输入密码后,进入→ “低频减载保护”→ 按“确认”按钮,进入定值修改界面,如:
动作频率(f) 47Hz
动作时限(Tf) 1S
闭锁电压定值(Ubf) 50V
闭锁电流定值(Ibf) 1A
电流闭锁(DI) 置0
滑差定值(Df/t) 2Hz
滑差闭锁(DF) 置0
4.投入保护压板。将低频减载的硬压板投入和软压板投入(“定值”→“压板”,输入密码后,进入→“低频减载保护”,将其保护软压板投入后→ 按“确认”后显示压板固化成功),其他所有保护的硬压板和软压板均退出。
5.微机继电保护测试仪参数设置
根据:线电压Uab=相电压Ua√3,计算相电压幅值。
1)在程控电源菜单下。
Ua——幅值:35V,步长:0V;相位:0,步长:0;频率:50Hz,步长:0.5Hz。
Ub——幅值:35V,步长:0V;相位:-120,步长:0;频率:50Hz,步长:0.5Hz
Uc——幅值:35V,步长:0V;相位:120,步长:0;频率:50Hz,步长:0.5Hz
Ia——幅值:2A,步长:0V;相位:0,步长:0;频率:50Hz,步长:0.5Hz。
Ib——幅值:2A,步长:0V;相位:-120,步长:0;频率:50Hz,步长:0.5Hz
Ic——幅值:2A,步长:0V;相位:120,步长:0;频率:50Hz,步长:0.5Hz
频率前面的方框全部勾选“√”。
操作:检查线路正确无误后,点击微机继电保护测试仪程控菜单下的试验按钮,开始实验,连续点击“变量调整”下的“-”以减低频率,当频率降至低于动作频率定值时,低频减载保护动作。断路器跳闸,保护装置面板跳闸灯亮。
2)在低频保护菜单下:
动作值测试:三相电压值——57V
三相电流值——2A
频率初始值——50 Hz
频率变化终值——45 Hz
滑差Df/Dt值——1Hz
变化前延时——1s
也可将测试项目设为df/dt闭锁值进行测试。
操作:检查线路正确无误后,点击微机继电保护测试仪低频保护才菜单下的试验按钮,开始实验,当频率降至低于动作频率定值时,低频减载保护动作。断路器跳闸,保护装置面板跳闸灯亮。
6.实验完成后,在WXH-825微机线路保护测控装置的“报告”中记下低频减载保护动作时的保护动作信息,并制作相应的表格。
7.记录保护动作信息后,可改变实验定值进行多次实验。
6、零序电流保护
一、实验目的
1.了解WXH-825微机线路零序电流保护的原理;
2.熟悉零序电流保护的逻辑组态方法。
二、实验原理及逻辑框图
装置设有一段零序电流保护,通过设置保护压板控制投退。
在不接地或小电流接地系统中发生接地故障时,其接地故障点零序电流基本为电容电流,且幅值很小,用零序过流保护来检测接地故障很难保证其选择性。本装置通过网络互联,与其他装置信息共享,通过CBZ-8000综合自动化系统采用网络小电流接地选线的方法来获得接地间隔。
在经小电阻接地系统中,接地零序电流相对较大,故采用直接跳闸方法,本装置中设一段零序过流保护(可整定为报警或跳闸)。
在某些不接地系统中,电缆出线较多,电容电流较大,也可采用零序电流保护直接跳闸方式。原理框图如图3-17所示。

图3-17零序电流保护原理框图
三、实验内容
1.实验接线:将面板上WXH-825线路保护装置的零序电流端子3IO、3In’分别接至微机继电保护测试仪的IA、IN上,如下图3-18。

图3-18
2.WXH-825线路保护装置上电正常运行,控制回路上电正常运行,PT切换打到实验位置。断路器合闸,红灯亮。
3.修改保护定值:进入装置菜单“定值”→“定值”,输入密码后,进入→ “零序电流保护”→ 按“确认”按钮,进入定值修改界面,如:
零序电流定值(IOdz) 1A
零序电流时限(TO) 1s
零序电流跳闸(IOTZ) 置1
4.投入保护压板。将零序电流保护软压板投入,其他所有保护的软压板均退出。
5.检查接线线路正确无误后,调节A相电流输出旋钮使其输出电流大于1A,1S后断路器跳闸,装置面板上跳闸灯亮。
6.实验完成后,在WXH-825微机线路保护测控装置的“报告”中记下零序电流保护动作时的保护动作信息,并制作相应的表格。
7.记录保护动作信息后,可改变实验定值进行多次实验。
7、过负荷保护实验
一、实验目的
1.了解WXH-825微机线路过负荷保护的原理;
2.熟悉过负荷保护的逻辑组态方法。
二、实验原理及逻辑框图
装置设有过负荷保护功能。过负荷可通过控制字定值选择动作于跳闸或告警。投跳闸时,跳闸后闭锁重合闸。投告警功能时,过负荷返回系数不小于0.95。原理框图如图3-19所示。

图3-19过负荷保护原理框图
三、实验内容
1.实验接线:将面板上WXH-825线路保护装置的保护电流端子IA1、IB1、IC1、IN1分别接至下方的电流调节端子IA、IB、IC、IN上,且将屏面电流调节旋钮调至最小量。接线如下图3-20。

图3-20
2.WXH-825线路保护装置上电正常运行,控制回路上电正常运行,PT切换打到实验位置。断路器合闸,红灯亮。
3.修改保护定值:进入装置菜单“定值”→“定值”,输入密码后,进入→ “过负荷保护”→ 按“确认”按钮,进入定值修改界面,如:
过负荷定值 Igfh 2.00A
过负荷时限 Tgfh 2.00S
过负荷跳闸 GFHTZ 0(1跳闸/0告警)
4.投入保护压板。将过负荷保护的软压板投入,其他所有保护的软压板均退出。
5.检查接线线路正确无误后,调节A相电流输出旋钮使其输出电流大于2A,1S后装置面板上告警灯亮。
6.实验完成后,在WXH-825微机线路保护测控装置的“报告”中记下过负荷保护动作时的保护动作信息,并制作相应的表格。
7.记录保护动作信息后,可改变实验定值进行多次实验。
8、低电压保护实验
一、实验目的
1.了解WXH-825微机线路低电压保护的原理;
2.熟悉低电压保护的逻辑组态方法。
二、实验原理及逻辑框图
装置设有低电压保护功能。在系统故障时电压降低,可配置低电压保护来甩掉部分负荷,作为简单的低压减载使用。由于低电压保护动作时闭锁线路重合闸,建议在使用本保护时投入滑差闭锁功能,避免由于系统故障使系统电压降低时,低电压保护动作闭锁重合闸,线路无法重合。本保护在断路器处于合位时投入,在母线TV断线时可选择是否闭锁(如果母线TV断线的相关保护设置为投入,则母线TV断线时,不闭锁低电压保护;否则,相关保护设置退出时,则闭锁低电压保护)。本保护设有硬压板。原理框图如图3-21所示:
图3-21 低电压保护原理框图
三、实验内容
1.实验接线:将面板上WXH-825线路保护装置的保护电压端子UA、UB、UC、UN分别接至下方的电压调节端子UA、UB、UC、UN上。电压均调至57V,接线如下图3-22。

图3-22
2.WXH-825线路保护装置上电正常运行,控制回路上电正常运行,PT切换打到实验位置。断路器合闸,红灯亮。
3.修改保护定值:进入装置菜单“定值”→“定值”,输入密码后,进入→ “低电压保护”→ 按“确认”按钮,进入定值修改界面,如:
低电压定值 Udz 60V(4-90V)
低电压时限 Tdy 1S
滑差定值 Du/t 20.00V/S
滑差闭锁 DU 置0
4.投入保护压板。将低电压保护的硬压板投入和软压板投入,其他所有保护的软压板均退出。
5.调节A相电压调节旋钮输出电压,慢慢减小使低电压保护动作,装置液晶应弹出动作报告“低电压动作”,面板跳闸灯亮。计算并浏览线电压动作值。
7.实验完成后,在WXH-825微机线路保护测控装置的“报告”中记下低电压保护动作时的保护动作信息,并制作相应的表格。
8.记录保护动作信息后,可改变实验定值进行多次实验。
9、母线TV断线告警
一、实验目的
1.了解母线TV断线告警的原理;
2.熟悉母线TV断线告警的逻辑组态方法。
二、实验原理框图及条件
1) 最大线电压与最小线电压差大于18V,且3U0大于8V,判为母线TV断线;
2) 三个线电压均小于18V,且任一相有流(I> 0.04In);
3) 3U0大于8V,且最大线电压小于18V;
控制字投入,满足以上任一条件,1s后报母线TV断线。不满足以上情况,且线电压均大于80V,母线TV断线延时返回。原理框图如图3-23所示。
图3-23母线TV断线告警原理框图
三、实验内容
1、实验接线如下图3-24。

图3-24
2.WXH-825线路保护装置上电正常运行,控制回路上电正常运行,PT切换打到实验位置。三相电压均调至57V,断路器合闸,红灯亮。
3.修改保护定值:进入装置菜单“定值”→“定值”,输入密码后,进入→ “TV断线检测”→ 按“确认”按钮,进入定值修改界面,如:
TV断线检测(TV) 置1
相关保护投退(BT) 置0
4. 检查接线线路正确无误后,屏面电压电流调节器电源上电,调节A相电流输出旋钮和电压输出旋钮:电流调至1A,由Ua电压调为0V,1S后TV断线告警,装置面板上告警灯亮。
5.实验完成后,在WXH-825微机线路保护测控装置的“报告”中记下TV断线检测动作时的保护动作信息,并制作相应的表格。
6. 记录保护动作信息后,可改变实验定值进行多次实验。
10、线路电压异常告警
一、实验目的
1.了解WXH-825微机线路线路电压异常告警的原理;
2.熟悉线路电压异常告警的逻辑组态方法。
二、实验原理及逻辑框图
对于含检无压或检同期要求的线路,装置在断路器处于合位或有流(任一相I> 0.04In)时,检查在母线电压大于80V情况下的线路抽取电压,其幅值应大于无压值(30V),或与母线对应相别的电压角度小于10°,否则5s后报线路电压异常告警,同时闭锁检无压与检同期重合闸。待线路抽取电压恢复正常时返回。如果线路电压异常,无法恢复,需断开线路检修。装置告警灯在线路长时间断开后可以复归,但无线路电压异常返回报文。原理框图如图3-25所示。

图3-25线路电压异常告警原理框图
三、实验内容
1、实验接线如下图3-26。

图3-26
2.WXH-825线路保护装置上电正常运行,控制回路上电正常运行,PT切换打到实验位置。把转换开关打到相应的位置(打到就地位置,可进行实验装置的实验;打到远方位置,可进行远方操作即在后台上实现远程操控)。
3. 投入保护压板。将重合闸软压板投入(“定值”→“压板”,输入密码后,进入→“重合闸保护”,将其保护软压板投入后→ 按“确认”后显示压板固化成功),其他所有保护的硬压板和软压板均退出。遥控投退硬压板投入,重合闸硬压板投入
定值: 重合闸方式检无压投入或检同期投入
4. 检查接线线路正确无误后,屏面电压电流调节器电源上电,调节A相电流输出旋钮和电压输出旋钮:控制开关在合位,电流调至1A,由Uab=相电压Ua√3,A相电压调至50V以上, 测量抽取电压Ux、Uxn,微调A相电压,使抽取电压Ux小于30V,5S后电压异常告警,装置面板上告警灯亮。
5.实验完成后,在WXH-822微机线路保护测控装置的“报告”中记下电压异常告警动作时的保护动作信息,并制作相应的表格。
第四章 遥控操作
1、遥信量实验
将开入公共端分别与遥信、开入接线端口短接,实现遥信开入采集。保护装置上的对应位置遥信状态投入。此时后台监控系统报告语音告警信号。
实验报告
实验名称 |
|
操作项目 |
(合闸/ 分闸) |
装置遥信 状态 |
后台 主接线图 |
后台 遥测表 |
语音报警 |
遥信1 |
|
|
|
|
|
遥信2 |
|
|
|
|
|
遥信3 |
|
|
|
|
|
开入1 |
|
|
|
|
|
………… |
|
|
|
|
|
2、遥测量实验
按照如下图接线,调整电压和电流的大小,进行测量,继电保护测试仪电输出的3个UN可以短接在一起也可以单独接一个,电流IAC、IBC、ICC为极性端,极性端可以反接(电流相位相差180°)但输出的P、Q、COS都会发生变化,可以在试验中测量得到。在后面的线路经方向闭锁的过电流保护实验中得到使用。
实验名称 |
|
组号 |
遥测量 |
标准表数值 |
实测值 |
实测值 |
装置实测 |
相对误差 |
绝对误差 |
后台显示 |
相对误差 |
绝对误差 |
第 1 组 |
IAC |
1A |
|
|
|
|
|
|
IBC |
1A |
|
|
|
|
|
|
ICC |
1A |
|
|
|
|
|
|
UA |
30V |
|
|
|
|
|
|
UB |
30V |
|
|
|
|
|
|
UC |
30V |
|
|
|
|
|
|
P |
|
|
|
|
|
|
|
Q |
|
|
|
|
|
|
|
COS |
|
|
|
|
|
|
|
第 2 组 |
IAC |
3A |
|
|
|
|
|
|
IBC |
3A |
|
|
|
|
|
|
ICC |
3A |
|
|
|
|
|
|
UA |
50V |
|
|
|
|
|
|
UB |
50V |
|
|
|
|
|
|
UC |
50V |
|
|
|
|
|
|
P |
|
|
|
|
|
|
|
Q |
|
|
|
|
|
|
|
COS |
|
|
|
|
|
|
|
第 3 组 |
IAC |
5A |
|
|
|
|
|
|
IBC |
5A |
|
|
|
|
|
|
ICC |
5A |
|
|
|
|
|
|
UA |
100V |
|
|
|
|
|
|
UB |
100V |
|
|
|
|
|
|
UC |
100V |
|
|
|
|
|
|
P |
|
|
|
|
|
|
|
Q |
|
|
|
|
|
|
|
COS |
|
|
|
|
|
|
|
|
|
|
|
|
|
|
|
|
|
3、遥控实验
对于远方下发的遥控选择命令,装置在判定与本装置地址相同且报文校验正确后,记忆选择的点号并将该报文返校上位机;对于远方下发的遥控执行命令,装置在判定与本装置地址相同且报文校验正确后,进一步对点号进行审查,只有当点号与记忆的遥控选择点号一致且未出界,装置才发命令驱动相应的出口继电器。
测试步骤:将保护装置的远方/就地开关调到远方位置(就地闭锁远方操作),在监控系统中由鼠标点击对应装置的开关,保护装置显示动作。动作后进入装置遥信状态遥信有变位,动作后主接线图显示此开关状态为:红色闪烁,点击画面中的告警确认终止闪烁。
附录:保护装置定值范围及压板说明
1、WBH-820系列微机变压器保护装置
定值整定信息
装置可存储8套定值,对应的定值区号为0~7。整定时,未使用的保护功能应退出压板,使用的保护功能投入压板,并对相关的控制字、电流、电压及时限定值进行整定。
WBH-821微机变压器保护装置定值表
定值种类 |
定值项目(符号) |
整定范围及步长 |
1. 差流速断保护 |
差流速断定值(Isd) |
2In~12In,0.01A |
2. TA断线 |
TA断线投退(TADX) |
1(投入)/0(退出) |
3. 比率差动保护 |
最小动作电流(Icd) |
0.1In~1.5In,0.01A |
最小制动电流(Izd) |
0.1In~2In,0.01A |
比率制动系数(S) |
0.3~0.7,0.01 |
谐波制动系数(K2) |
0.1~0.3,0.01 |
差动平衡系数(Kb) |
0.1~4.0,0.01 |
TA断线闭锁投退(TABS) |
1(投入)/0(退出) |
TA二次接线(TAJX) |
0(“Δ/ Y”常规接线方式)/ 1(“Y / Y”全星形接线方式) |
4. 差流越限保护 |
差流越限定值(Iyx) |
0.05In~1.5In,0.01A |
差流越限时限(Tyx) |
0.1s~10s,0.01s |
5. 零序电压保护 |
零序电压定值(U0dz) |
10V~100V,0.01V |
零序电压时限(Tu0) |
0.2s~10s,0.01s |
6. TV断线 |
TV断线投退(TVDX) |
1(投入)/0(退出) |
7. 复合电压 |
低电压定值(UL) |
30V~100V,0.01V |
负序电压定值(U2dz) |
2V~30V,0.01V |
复电检测投退(FYJC) |
1(投入)/0(退出) |
TV断线闭锁投退(TVBS) |
1(投入)/0(退出) |
8. 遥控调压 |
滑档测试时间(Tfd) |
2s~100s,0.01s |
档位编码方式(DWBM) |
1(二进制)/0(BCD码) |
WBH-822微机变压器保护装置定值表
定值种类 |
定值项目(符号) |
整定范围及步长 |
1. 高压侧过流Ⅰ |
高压侧Ⅰ段定值(Idz1) |
0.1In~10In,0.01A |
高压侧Ⅰ段一时限(T1) |
0.1s~10s,0.01s |
高压侧Ⅰ段二时限(T2) |
0.1s~10s,0.01s |
复压投退(FHDY) |
1(投入)/0(退出) |
方向控制(FXKZ) |
0~2,“0”无方向, “1”指向变压器,“2”指向母线 |
灵敏角选择(LMJ) |
0(-30°)/1(-45°) |
2. 高压侧过流Ⅱ |
高压侧Ⅱ段定值(Idz2) |
0.1In~10In,0.01A |
高压侧Ⅱ段一时限(T1) |
0.1s~10s,0.01s |
高压侧Ⅱ段二时限(T2) |
0.1s~10s,0.01s |
复压投退(FHDY) |
1(投入)/0(退出) |
方向控制(FXKZ) |
0~2,“0”无方向, “1”指向变压器,“2”指向母线 |
灵敏角选择(LMJ) |
0(-30°)/1(-45°) |
3. 高压侧负序 |
高压侧负序定值(I2H) |
0.1In~10In,0.01A |
高压侧负序时限(T2H) |
0.1s~10s,0.01s |
高压侧负序跳闸投退(TZKZ) |
1(投入)/0(退出) |
4. 高压侧过负荷 |
高压侧过负荷定值(IfhH) |
0.1In~10In,0.01A |
高压侧过负荷时限(TfhH) |
0.1s~10s,0.01s |
5. 起动通风 |
起动通风定值(Itf) |
0.1In~10In,0.01A |
起动通风时限(Ttf) |
0.1s~10s,0.01s |
6. 闭锁调压 |
闭锁调压定值(Ity) |
0.1In~10In,0.01A |
闭锁调压时限(Tty) |
0.1s~10s,0.01s |
7. 低压侧过流Ⅰ |
低压侧Ⅰ段定值(Idz1) |
0.1In~10In,0.01A |
低压侧Ⅰ段一时限(T1) |
0.1s~10s,0.01s |
低压侧Ⅰ段二时限(T2) |
0.1s~10s,0.01s |
复压投退(FHDY) |
1(投入)/0(退出) |
8. 低压侧过流Ⅱ |
低压侧Ⅱ段定值(Idz2) |
0.1In~10In,0.01A |
低压侧Ⅱ段一时限(T1) |
0.1s~10s,0.01s |
低压侧Ⅱ段二时限(T2) |
0.1s~10s,0.01s |
复压投退(FHDY) |
1(投入)/0(退出) |
9. 低压侧过流Ⅲ |
低压侧过流Ⅲ定值(Idz3) |
0.1In~3In,0.01A |
低压侧过流Ⅲ时限(T3) |
0.01s~10s,0.01s |
过流Ⅲ反时限方式(FSX) |
0~3,0-定时限,1一般反时限, 2非常反时限,3极度反时限 |
10. 低压侧负序 |
低压侧负序定值(I2L) |
0.1In~10In,0.01A |
低压侧负序时限(T2L) |
0.1s~10s,0.01s |
低压侧负序跳闸投退(TZKZ) |
1(投入)/0(退出) |
11. 低压侧过负荷 |
低压侧过负荷定值(IfhL) |
0.1In~10In,0.01A |
低压侧过负荷时限(TfhL) |
0.1s~10s,0.01s |
12. 零序电压保护 |
零序电压定值(U0dz) |
10V~100V,0.01V |
零序电压时限(Tu0) |
0.2s~10s,0.01s |
13. TV断线 |
TV断线投退(TVDX) |
1(投入)/0(退出) |
14. 复合电压 |
低电压定值(UL) |
30V~100V,0.01V |
负序电压定值(U2dz) |
2V~30V,0.01V |
复压检测投退(FYJC) |
1(投入)/0(退出) |
TV断线闭锁投退(TVBS) |
1(投入)/0(退出) |
15. 测量 |
直流一系数(V1) |
0.1~100,0.1 |
直流二系数(V2) |
0.1~100,0.1 |
WBH-820系列微机变压器保护装置
WBH-820系列变压器保护压板整定信息
压板类型 |
压板种类 |
控制字 |
备注 |
硬压板 |
差动速断压板 |
投入/退出 |
WBH-821 |
比率差动压板 |
投入/退出 |
WBH-821 |
高压侧过流压板 |
投入/退出 |
WBH-822 |
低压侧过流压板 |
投入/退出 |
WBH-822 |
软压板 |
比率差动保护压板 |
投入/退出 |
WBH-821 |
差动速断保护压板 |
投入/退出 |
WBH-821 |
差流越限保护压板 |
投入/退出 |
WBH-821 |
高压侧过流I段保护压板 |
投入/退出 |
WBH-822 |
高压侧过流II段保护压板 |
投入/退出 |
WBH-822 |
低压侧过流I段保护压板 |
投入/退出 |
WBH-822 |
低压侧过流II段保护压板 |
投入/退出 |
WBH-822 |
低压侧过流III段保护压板 |
投入/退出 |
WBH-822 |
高压侧负序保护压板 |
投入/退出 |
WBH-822 |
低压侧负序保护压板 |
投入/退出 |
WBH-822 |
高压侧过负荷压板 |
投入/退出 |
WBH-822 |
低压侧过负荷压板 |
投入/退出 |
WBH-822 |
起动通风压板 |
投入/退出 |
WBH-822 |
闭锁调压压板 |
投入/退出 |
WBH-822 |
零序电压保护压板 |
投入/退出 |
|
2、WXH-825系列微机线路保护装置
定值整定信息
装置可存储8套定值,对应的定值区号为0~7。整定时,未使用的保护功能应退出压板,使用的保护功能投入压板,并对相关的控制字、电流、电压及时限定值进行整定。
WXH-821定值范围见下表:
WXH-825微机线路保护装置定值范围
定值种类 |
定值项目(符号) |
整定范围及步长 |
相间距离Ⅰ段 |
正序阻抗角(PS1) |
55°~90°,0.1° |
相间阻抗偏移角(DG1) |
0°~30°,0.1° |
每欧姆公里数(DBL) |
0~600,0.01 |
躲复合电阻(RD) |
0.01Ω~100Ω,0.01Ω |
相间距离Ⅰ段阻抗(ZZ1) |
0.01Ω~50Ω,0.01Ω(5A) |
0.01Ω~250Ω,0.01Ω(1A) |
突变量启动定值(Iqd) |
0.1In~1In,0.01A |
静稳启动(IA) |
0.1In~20In,0.01A |
Ⅰ段出口延时(YSCK) |
1(投入)/0(退出) |
振荡闭锁功能投(ZDBS) |
1(投入)/0(退出) |
相间距离II段 |
相间距离II段阻抗(ZZ1) |
0.01Ω~50Ω,0.01Ω(5A) |
0.01Ω~250Ω,0.01Ω(1A) |
相间距离II段延时 |
2S~10S,0.01S |
相间距离Ⅲ段 |
相间距离Ⅲ段阻抗(ZZ1) |
0.01Ω~50Ω,0.01Ω(5A) |
0.01Ω~250Ω,0.01Ω(1A) |
相间距离Ⅲ段延时 |
2S~10S,0.01S |
电流Ⅰ段保护 |
电流Ⅰ段定值(Idz1) |
0.1In~20In,0.01A |
电流Ⅰ段时限(T1) |
0s~100s,0.01s |
电压定值(Udz) |
2.0V~100V,0.01V |
-30°灵敏角投退(ALM1) |
1(-30°)/0(-45°) |
电压投退(UBS) |
1(投入)/0(退出) |
方向投退(DBS) |
1(投入)/0(退出) |
闭锁重合闸(BSchz) |
1(投入)/0(退出) |
电流II段保护 |
电流II段定值(Idz2) |
0.1In~20In,0.01A |
电流II段时限(T2) |
0s~100s,0.01s |
电流Ⅲ段保护 |
电流Ⅲ段定值(Idz3) |
0.1In~20In,0.01A(投反时限时范围为0.1In~3In) |
延时方式(YSFS) |
0~3,1(0为定时限,1~3分别对应一般反时限,非常反时限,极端反时限) |
电流Ⅲ段时限(T3) |
0s~100s,0.01s(投反时限时范围为0.05s~1s) |
过流加速保护(前加速或后加速) |
过流加速定值(Ijs) |
0.1In~20In,0.01A |
过流加速时限(Tjs) |
0s~100s,0.01s |
前加速方式投退(QJS) |
0(后加速)/1(前加速) |
三相一次重合闸 |
重合闸时限(Tch) |
0.3s~10s,0.01s |
重合闸无压值(Udzch) |
4V~100V,0.01V |
重合闸同期角(Ach) |
5°~50°,0.01° |
重合闸方式(Mch) |
0(无检定)/1(检无压有压转检同期)/2(检同期)/3(检无压有压不合闸) |
抽取电压相别(TUx) |
0(Ua)/1(Ub)/2(Uc)/3(Uab)/4(Ubc)/5(Uca) |
遥控合闸方式(Myh) |
0(无检定)/1(检无压有压转检同期)/2(检同期)/3(检无压有压不合闸) |
零序电流保护 |
零序电流定值(I0dz) |
0.02A~12A,0.01A |
零序电流时限(T0) |
0s~100s,0.01s |
零序电流跳闸(I0TZ) |
1(投入)/0(退出) |
低频减载 |
动作频率(f) |
45Hz~49.5Hz,0.01Hz |
动作时限(Tf) |
0s~100s,0.01s |
闭锁电压定值(Ubf) |
10V~90V,0.01V |
闭锁电流定值(Ibf) |
0.1In~2In,0.01A |
电流闭锁(DI) |
1(投入)/0(退出) |
滑差定值(Df/t) |
0.3Hz/s~10Hz/s,0.01Hz/s |
滑差闭锁(DF) |
1(投入)/0(退出) |
过负荷保护 |
过负荷定值(Igfh) |
0.1In~20In,0.01A |
过负荷时限(Tgfh) |
0s~600s,0.01s |
过负荷跳闸(GFHTZ) |
1(投入)/0(退出) |
低电压保护 |
低电压定值(Udz) |
4V~90V,0.01V |
低电压时限(Tdy) |
0s~100s,0.01s |
滑差定值(Du/t) |
20V/s~120V/s,0.01V/s |
滑差闭锁(DU) |
1(投入)/0(退出) |
TV断线检测 |
TV断线投退(TV) |
1(投入)/0(退出) |
相关保护投退(BH) |
1(投入)/0(退出) |
电压相序检测 |
电压相序检测投(VS) |
1(投入)/0(退出) |
电流相序检测 |
电流相序检测投(LS) |
1(投入)/0(退出) |
WXH-825微机线路保护装置压板信息
WXH-825微机线路保护软压板信息
压板名称 |
控制字 |
距离Ⅰ段压板 |
投入/退出 |
距离Ⅱ段压板 |
投入/退出 |
距离Ⅲ段压板 |
投入/退出 |
距离加速压板 |
投入/退出 |
不对称相继速动压板 |
投入/退出 |
电流Ⅰ段压板 |
投入/退出 |
电流Ⅱ段压板 |
投入/退出 |
电流Ⅲ段压板 |
投入/退出 |
过流加速压板 |
投入/退出 |
重合闸压板 |
投入/退出 |
零序电流压板 |
投入/退出 |
过负荷压板 |
投入/退出 |
低电压压板 |
投入/退出 |
低频减载压板 |
投入/退出 |